近日,美仪再次走进「中国文房四宝之乡」安徽宣城,为专注研发生产焦亚硫酸钠12年的实力品牌——宣城市楷昂化工有限公司(简称“楷昂化工”)提供过程自动化解决方案。

文房四宝之乡(via.宣州区委宣传部)▲
据美仪售后服务部徐磊介绍,接到客户需求,宜兴营运中心与售后服务专业团队第一时间赶赴现场考察工况,数十台仪表就位后,再次到现场指导安装,并提供运维培训服务。
本次合作中,美仪雷达液位计用于原料储罐的料位测量,超声波液位计主要用于冷却水液位的精确测量监控,温度传感器则用于实时监控加热炉腔的温度,目前所有设备均处于稳定运行中。


工程项目现场▲
楷昂化工项目对接人表示,伴随企业规模不断扩大,引入更先进的自动化技术与产品,加快绿色化、自动化、智能化升级步伐,是企业践行绿色发展,应对市场竞争,保持优势地位的必然选择。
“美仪的响应速度够快、专业水平够高、产品质量够好……两次现场服务更是令人印象深刻,体验感直接拉满,非常期待未来的进一步合作!”
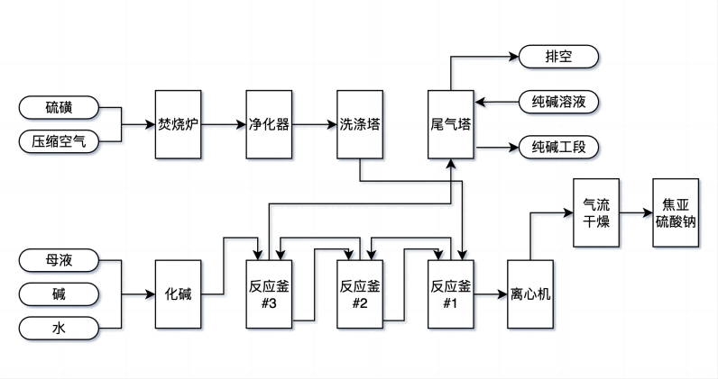
徐磊指出,在焦亚硫酸钠制备全工艺流程,涵盖原料储存与运输、温度控制、液位监控、流量监测、能耗管理、最终产品储存、废液处理等,美仪均可以提供一站式的过程自动化解决方案。

焦亚硫酸钠制备工艺流程(以硫磺为例)▲ 制图:美小仪
“美仪致力于帮助广大客户有效提升生产效率,降低生产成本,提高产品质量,实现整个生产流程的自动化控制。安徽宣城,焦化硫酸钠行业,都只是其中的缩影。”
「仪」起涨知识
焦亚硫酸钠,又称偏亚硫酸氢钠、一缩二亚硫酸钠,化学式Na2S2O5,是一种无机化合物,可作为消毒剂、抗氧化剂及防腐剂,主要应用于医药、印染、制革、化学、电子、感光、食品、金属表面处理、污染控制等工业行业领域。

微信扫码询价
微信扫码选型